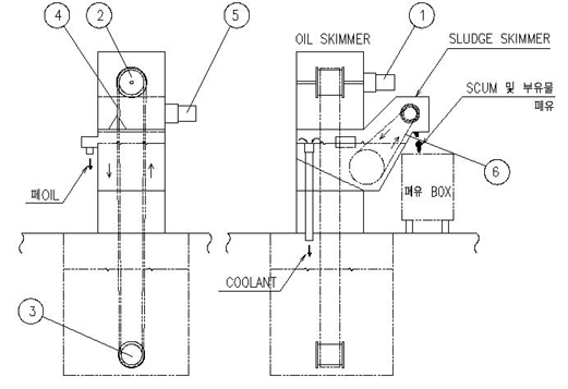
| 1.±¸Á¶ ¹× Ư¡ |
| |
| ¡Ý ¿ëµµ : |
´Ù·®ÀÇ ÆóOIL ¹× ºÎÀ¯¼º SLUDGE°¡ ¹ß»ýÇÏ´Â ÁýÁß COOLANT SYSTEM¿ë
Àý»èÀ¯ TANK¿¡ |
| |
Àû¿ëÇÕ´Ï´Ù. |
| |
|
| ¡Ý ±¸¼º : |
CLEAN TANK¿¡ ºÎÀ¯µÇ´Â ÆóOIL ¹× ±âŸ ºÎÀ¯¹°µéÀº OIL SKIMMERÀÇ
BELT(FELTÀçÁú)¿¡ |
| |
ÈíÂøµÇ¾î ¿Ã¶ó¿É´Ï´Ù.
BELT¿¡ ÈíÂøµÈ ÆóOIL ¹× ±âŸ ºÎÀ¯¹°µéÀº PLATE¿¡ ÀÇÇØ SCRAPING
µÇ¾î SLUDGE SKIMMER·Î º¸³»¾îÁý´Ï´Ù.
SLUDGE SKIMMER¿¡¼ ºÎÀ¯¹°, ÀϺΠÆóOILµîÀÌ SCRAPER¿¡ ÀÇÇØ
ÆóÀ¯ BOX·Î ¹èÃâµÇ¸ç SLUDGE SKIMMER ³»ºÎÀÇ À¯¼ö ºÐ¸® ÀåÄ¡¿¡
ÀÇÇØ CLEAN¾×Àº CLEAN TANK·Î ÆóOILÀº ÆóÀ¯ BOX·Î º¸³»¾îÁý´Ï´Ù. |
| |
|
| ¡Ý Ư¡ : |
ÆóOIL ¹× ±âŸ ºÎÀ¯¹°À» µ¿½Ã¿¡ Á¦°ÅÇÒ ¼ö ÀÖ½À´Ï´Ù. |
| |
AL Àý»è °¡°ø LINEÀÇ °æ¿ì CLEAN¾×¿¡ ºÎ»óµÇ¾î ÀÖ´Â SCUM ¹×
SUDGEµîÀÇ Á¦°Å¿¡µµ Ź¿ùÇÑ ¼º´ÉÀ» ¹ßÈÖÇÕ´Ï´Ù.
FC Àý»è °¡°ø LINEÀÇ °æ¿ì CLEAN¾×¿¡ ºÎ»óµÇ¾î ÀÖ´Â Ä«º» °¡·çÀÇ Á¦°Å¿¡µµ
Ź¿ùÇÑ ¼º´ÉÀ» ¹ßÈÖÇÕ´Ï´Ù. |
|
| |
 |
| |
| 2. ±¸Á¶µµ |
 |
| ǰ ¹ø |
¸í Ī |
| 1 |
±¸µ¿ MOTOR (OIL
SKIMMER¿ë) |
| 2 |
DRUM |
| 3 |
IDEL WHEEL |
| 4 |
BELT |
| 5 |
±¸µ¿ MOTOR (SLUDGE
SKIMMER¿ë) |
| 6 |
CHAIN & SCRAPER |
|
| |
| 3. ¿îÀü ¹× ¼³Ä¡½Ã
ÁÖÀÇ »çÇ× |
1) ¼³Ä¡½Ã ÀåºñÀÇ ¼öÆòÀÌ Àß³ª¿Àµµ·Ï
¼³Ä¡ ÇÒ °Í. (¿©°ú´É·ÂÀ» °¨¼Ò½ÃŰ´Â ¿äÀÎÀÌ µË´Ï´Ù.)
2) Ãʱâ¿îÀü½Ã À¯¼öºÐ¸®¿ë °ü·ÎÀÇ ¼öÀ§¸¦ Á¶Á¤ÇÏ¿© SETTING ÇÏ¿©ÁֽʽÿÀ.
¡¡ »ç¿ëÇÏ¸é¼ ÆóOILÀÇ À¯ÀԽà ´Ù½Ã Çѹø ¹Ì¼¼Á¶Á¤ÇÏ¿© »ç¿ëÇÕ´Ï´Ù.
3) SLUDGE SKIMMER´Â Ãʱâ¿îÀü½Ã CHAINÀÇ Àå·ÂÀ» Á¶Á¤ÇÏ¿© SLUDG°¡
Àß ÀÌ¼Û ÇÒ ¼ö ÀÖµµ·ÏÇÕ´Ï´Ù.
4) OIL SKIMMER BELT´Â CASE ³»ºÎÀÇ TENSION ÀåÄ¡·Î Á¶ÀýÇÏ¿© ´À½¼ÇÏÁö
¾Êµµ·Ï ÇÑ´Ù.
¡¡ * Àå·ÂÀÌ ³Ê¹«¼¼¸é MOTORÀÇ ºÎÇÏ¿äÀÎÀÌ µË´Ï´Ù. |
| |
| ǰ ¸í |
»ç ¾ç |
¼ö·® |
MAKER |
| ¡¡MOTOR(OIL) |
¡¡S9160GTH,S9KC150BH |
1 |
¼º ½Å |
| ¡¡MOTOR(SLUDGE) |
¡¡S9160GTH,S9KC90BH-S + S9GX10B-S |
1 |
¼º ½Å |
| ¡¡BELT |
¡¡´ÏÆ®¶öº§Æ® |
1 |
ISAAC |
| ¡¡MAIN CHAIN |
¡¡RF2050S x A2/10LINK , 40LINK x 2¿ |
1 |
µ¿ ¼ |
| ¡¡SPROCKET |
¡¡RS50 x 16T |
2 |
ISAAC |
|
| |
|
|
| |
 |
| 1.
¿ÜÇüÄ¡¼ö |
 |
| |
| ´ÜÀ§ : mm |
| MODEL |
º§Æ®Æø |
A |
B |
C |
D |
E |
| OSC-100 |
100 |
350 |
810 |
1130 |
610 |
000 |
| OSC-200 |
200 |
350 |
940 |
1185 |
635 |
000 |
|
| |
| 2.
ÁÖ¿ä ºÎǰ »ç¾ç |
| ǰ ¸í |
»ç ¾ç |
¼ö·® |
MAKER |
| ¡¡MOTOR(OIL) |
¡¡S9160GTH,S9KC150BH |
1 |
SPG |
| ¡¡MOTOR(SLUDGE) |
¡¡S9160GTH,S9KC90BH-S
+ S9GX10B-S |
1 |
SPG |
| ¡¡BELT |
¡¡´ÏÆ®¶öº§Æ® |
1 |
ISAAC |
| ¡¡MAIN CHAIN |
¡¡RF2050S x A2/10LINK
, 40LINK x 2¿ |
1 |
µ¿
¼ |
| ¡¡SPROCKET |
¡¡RS50 x 16T |
2 |
ISAAC |
|
| |
| 3.
±âŸ |
- ÀçÁú : MILD STEEL
- µµÀå : ºÐü ¿Ã³¸®
- ÆóÀ¯ BOX´Â °ø±Þ Á¦¿Ü |
|
| |
|
|
| |
 |
| 1.
¿ÜÇüÄ¡¼ö |
 |
| |
| ´ÜÀ§ : mm |
| MODEL |
º§Æ®Æø |
A |
B |
C |
D |
E |
F |
| OSC-100M |
100 |
610 |
305 |
230 |
535 |
300 |
250 |
|
| |
| 2.
ÁÖ¿ä ºÎǰ »ç¾ç |
| ǰ ¸í |
»ç ¾ç |
¼ö·® |
MAKER |
| ¡¡MOTOR(OIL) |
¡¡S9160GTH,S9KC200BH |
1 |
SPG |
| ¡¡MOTOR(SLUDGE) |
¡¡S9160GTH,S9KC200BH |
1 |
SPG |
| ¡¡BELT |
¡¡´ÏÆ®¶öº§Æ® |
1 |
ISAAC |
| ¡¡MAIN CHAIN |
¡¡RS50 x A1/10LINK |
1 |
µ¿
¼ |
| ¡¡SPROCKET |
¡¡RS50 x 10T |
2 |
ISAAC |
|
| |
3. ±âŸ
¡¡- ÀçÁú : MILD STEEL
¡¡- µµÀå : ºÐü ¿Ã³¸®
¡¡- ¼±Åûç¾ç : ÆóÀ¯ BOX , Á¶ÀÛ¹Ý
|
 |
|
|
| |
|
|
| |
 |
| 1.
¿ÜÇüÄ¡¼ö |
 |
| |
| ´ÜÀ§ : mm |
| MODEL |
º§Æ®Æø |
A |
B |
C |
D |
| OS-100 |
100 |
440 |
310 |
460 |
400 |
|
| |
| 2.
ÁÖ¿ä ºÎǰ »ç¾ç |
| ǰ ¸í |
»ç ¾ç |
¼ö·® |
MAKER |
| ¡¡MOTOR |
¡¡S9160GTH,S9KC120BH |
1 |
SPG |
| ¡¡BELT |
¡¡´ÏÆ®¶öº§Æ® |
1 |
ISAAC |
|
| |
| 3.
±âŸ |
- ÀçÁú : MILD STEEL
- µµÀå : ºÐü ¿Ã³¸®
- ÆóÀ¯ BOX´Â °ø±Þ Á¦¿Ü |
|
| |
| |
| |